Модели
Bmw
Chevrolet
Toyota
Lexus
Ford
Volkswagen
Subaru
MMC
Peugeot
Honda
Hyundai
Jeep
Opel
Mazda
общие
Jeep Wrangler JK (2006-2018) Fuse Headlamps Washer
Открыть
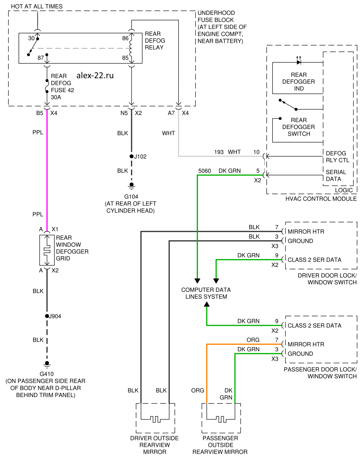
Hummer H2 схема подогрева зеркал и заднего стекла
Открыть